Hallo Allerseits,
jetzt wird es ein wenig wüst.
Ich habe eine Rolladensteuerung, bzw. Beschattung fertiggestellt, die soweit ganz gut funktioniert.
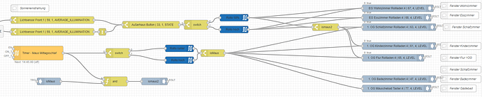
Hierzu habe ich aber die Besonderheit, dass ich ein 2 Jähriges Kind habe, was seinen Mittagsschlaf halten möchte. Entsprechend muss ich diese Rolläden aus der Beschattung zu einer bestimmten Zeit rausnehmen, damit das Kind seinen Schlaf bekommt. um es mal zu vereinfachen erstmal ein Screenshot:
Erstmal die Erklärung zu diesem Teil. hier gibt es zwei verschiedene Timer.
Timer Arbeitszeit:
8:00 → True
18:45 → False
Timer Aussetzen…
11:30 → True
14:47 → False
Timer Aussetzen ist auch nur aktiv, wenn die „isMaus“ daheim ist. Dieser Timer setzt auch das Intervall auf false, sobald er aktiv ist.
Das Intervall gibt alle 30 minuten einen Tic aus.
BeschattungÜbersteuern, gibt nur etwas aus, wenn dieser Schalter deaktiviert ist. (damit ich die Komplette Beschattung halt übersteuern kann).
Der Switch wandelt einen Tic in ein „true“ um.
Weiter geht es.
Hier geht es endlich um den Lichtsensor. Sobald wir hier einen Wert über 15000 erhalten, soll der Rolladen auf 50% gefahren werden. Sobald dieser wert auf 9000 fällt, wird der Rolladen wieder hochgefahren. Der AußerHaus-Button definiert ob ich daheim bin oder nicht. (Suboptimal, werde ich nochmal überarbeiten.)
Und danach kommen schon die Rollläden!
Und nun die Besonderheit:
Zwischen 11:45 und 14:45 sollen die Rollläden bei meiner kleinen runtergefahren werden (weil sie hier halt schläft). Dies wird durch den unteren Zweig definiert und nur genutzt, wenn „isMaus“ true ist.
Somit habe ich über einen Knopf nicht nur die Beschattung, sondern auch die Ausnahme aufgebaut, falls man ein Kind hat und dieses zu einem definierten Zeitpunkt nicht gestört werden mag.
Gruß
Janusch
PS: Ja, das ist ziemlich unübersichtlich. Trotzdem: wenn Fragen sind, gehe ich liebend gerne darauf ein ![]()






